上海私人工作室品茶,500元4小时不限次数品茶,同城附近喝茶网,附近100米单身女电话

舔盐压块机销售热线

铭泽压块机液压系统工作原理及先进优势

时间:2018-11-26 14:40:15  点击:610次  作者:admin
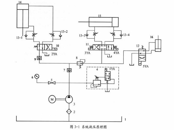
  压块机通过液压系统的驱动来完成相应的动作,主要用来实现物料的压缩,压缩完成后阀门的打开,成块成品的推出等一系列动作,系统的液压原理如图所示
 

 
1—油箱   2—滤油器  3—泵  4—电磁溢流阀 5—截止阀  6—压力表
7.9—单向阀  8—减压阀  10-12—电磁换向阀  13—单向节流阀  14—压缩缸
15—推出缸  16—提升缸
 
系统的油源为泵3,其最高压力的设定与卸载由电磁溢流阀4实现,系统的三个液压执行器分别为压缩缸14,推出缸15和提升缸16,各缸依次采用电磁换向阀10.11.12进行控制。立式压缩缸14的自重平衡由外控单向节流阀实现
 
压缩:
 按下操纵按钮,电磁铁1YA通电使电磁溢流阀中的电磁换向阀切换至右位,液压泵3停止卸载,系统升压。同时电磁铁2YA通电使电磁换向阀10切换至左位,泵3的压力油经阀10进入液压缸14的上腔。缸14带动压块运行之下死点时,活动挡块压下形成开关,电磁铁2YA断电,换向阀10切换至右位,泵3的压力油经阀10和阀13中的单向阀进入缸14的下腔,缸14带动压块回程上升,当活动挡块至上死点时压下行程开关,使电磁铁1YA.2YA均断电,电磁溢流阀中的换向阀复至左位,泵3重新卸载,换向阀复至中位,压块高位停止不动。
提升
  通过电磁换向阀向阀12可以控制提升缸16的提升与下降,当物料按要求压实成块后,5YA通电使电磁换向阀12切换至右位,泵3的压力油经阀12进入缸16的下腔,从而缸16带动阀门上行将阀门提升至坐高。当物料快被完全推出后,5YA断电使电磁换向阀12切换至左位,上腔的液压推动阀门下降,直至与低端完全闭合。
 
推出
  当物料按要求压实成块后,通过电磁换向阀11可以控制物料的推出动作。4YA通过使电磁换向阀11切换至右位,压力油经阀11进入缸15的右腔,水平安装的推出缸15通过推板将物料推入车厢内。当物料块被推出后,4YA断电,3YA通电,使电磁换向阀11切换至左位,左腔的液压油带动推板复位,直至完全退回。
 
 该液压系统的设计核心元件运用的是电磁多路阀,其根据在工程机械中用多路阀改制而成,而与传统油路块集装式的电磁阀相比,能够具有耐颠簸,密封性能好,占地空间较小等优点。而且电磁多路阀还加大了中位的卸荷通道,从而减少了系统的发热情况。
分享到: